Présentation
Le module BMX DRA 0815 est équipé d'un bornier 20 broches débrochable permettant le raccordement de 8 voies de sortie à relais.

Schéma de principe d'une sortie
Le schéma suivant représente le circuit d'une sortie à relais.

Raccordement du module
| DANGER | |
|---|---|
| ATTENTION | |
|---|---|
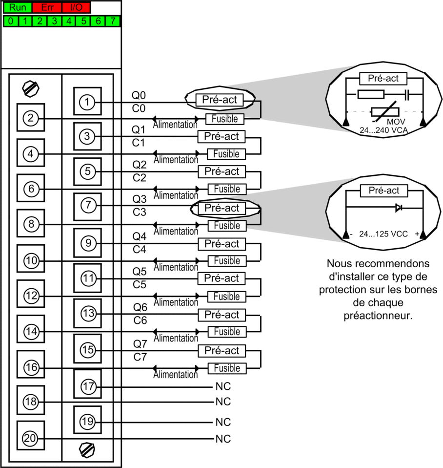
Le schéma ci-dessous montre le raccordement du module aux pré-actionneurs :

Alimentation : 24 à 125 VCC ou 24 à 240 VCA
Fusible : Utilisez un fusible à action rapide de calibre approprié pour chaque relais.
NC : non connecté

