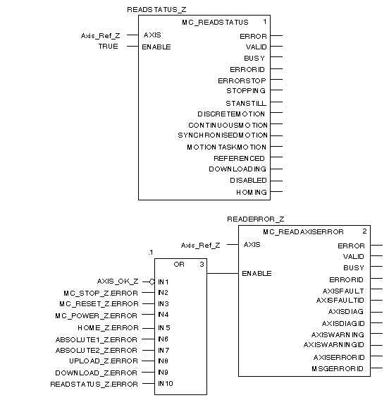
This section is made up of the following MFB blocks:
-
-
MC_READAXISERROR, which is used to determine the error values according to the type of errors on the drive and to deduce their
causes.
The screen below shows a part of the section:
These blocks are instantiated to variables to facilitate diagnostics and debugging using an
animation table.
The
UPLOAD_Z.ERROR and
DOWNLOAD_Z.ERROR variables must be added to the
OR block after the
recipe section has been created.